?西門子840DSL系統機床可多點聯動。
更改工具
基于[摘要]的控制實現
通過對西門子840DSL系統的分析
工具管理
、分度軸
通過應用PLC控制軸等功能,實現了動梁式龍門機床。
刀庫

更換刀控制上的多個點。
數控
移梁式龍門
加工中心
適用于機電一體化、技術密集型產品。作為一種大型龍門數控機床,適用于箱體或大中型零件等復雜零件的加工,可廣泛應用于國民經濟各行業,特別是軍工、航空航天、汽車制造和模具行業。由于在橫梁上安裝了刀庫換刀機械手,橫梁可以根據實際加工上下移動,隨著橫梁的上下移動,當橫梁停在任意位置時,要求刀庫能夠自動換刀。這使得機床的找刀和換刀控制更加復雜。同時,由于機床功能多,操作較為復雜,因此對刀庫的控制需要考慮機床操作的簡單性。為此類刀庫探索了一種多點位置換刀的控制方法。


1.工具庫的結構和工作原理。
刀庫結構如圖1所示,刀庫電機采用西門子伺服電機(電機)。
編碼器
對于
絕對式編碼器
),刀量為Niss50,刀庫S1 mm相鄰刀蓋間距為100 mm,機械手為隨橫梁上下移動的換刀機構。
通過刀庫伺服電機的正反轉實現選刀,通過刀庫機械手的左右旋轉運動將新刀具裝入主軸,將舊刀具放回刀庫,完成機床的自動換刀。根據刀庫的結構和換刀動作的特點,刀庫采用固定換刀。卸刀缸用于刀庫的手動裝卸刀。


圖1刀具庫結構圖

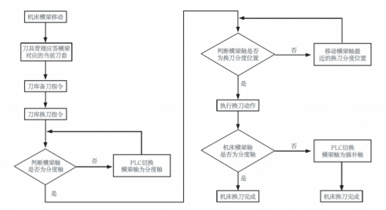
2.機床庫多點換刀的控制流程和原理。

由于動梁龍門機床的橫梁可以上下移動,當橫梁停在任意位置時,如果刀庫仍像普通刀庫一樣在固定位置更換刀具,則每次換刀都需要將橫梁移動到固定的換刀位置,延長了機床的換刀時間,降低了機床的生產效率。因此,可以考慮在機床橫梁的移動行程S2中設置多個換刀點,如圖3中刀具庫的結構圖所示。1.換刀時,只需確定大梁位置附近的換刀位置即可。刀庫多點換刀控制流程如圖2所示。


圖2多點換刀控制流程
實現刀庫多點換刀控制的關鍵在于橫梁換刀位置與刀庫刀套的對應關系。伺服刀庫通常設置在旋轉分度軸上,當刀庫旋轉時,每次都會使用。
停
在完整的刀套位置,可以有效地保證刀庫操作的執行,如卸刀時可由卸刀缸彈出刀具等。利用刀庫分度軸停止的特點,將圖1刀庫結構圖中刀庫右側橫梁行程上的刀套對應位置作為橫梁的換刀位置。換刀時,橫梁的當前位置接近哪個分度位置,哪個分度位置作為當前換刀位置。這樣,橫梁只需移動很小的距離即可完成機床的換刀動作。
3.實現了機床換刀的多點控制。
(1)機床多點換刀的橫梁軸控制。


根據機床的不同要求,可將梁軸設置為分度定位軸或插補軸。對于作為插補軸的機床,根據換刀的需要,可以在換刀時從PLC換成直線分度軸,換刀完成后再從PLC換成直線插補軸。根據刀庫的多點換刀原理,大梁換刀的分度間隔應為相鄰刀套之間的距離,如圖1中的等間距S1。換刀過程中,由PLC控制大梁分度軸的定位運動,并將其定位到最近的換刀位置。
橫梁直線分度軸的參數設置如下?光束軸為第5軸)

通過PLC系統功能修改軸類型參數變量MD30500,實現梁分度軸或插補軸之間的PLC切換
簡體中文
English
Russian

